
Siemens & Halske
Dämpfungsschreiber
Rel mse 124a
nach
Neumann
30 to 20,000 kHz

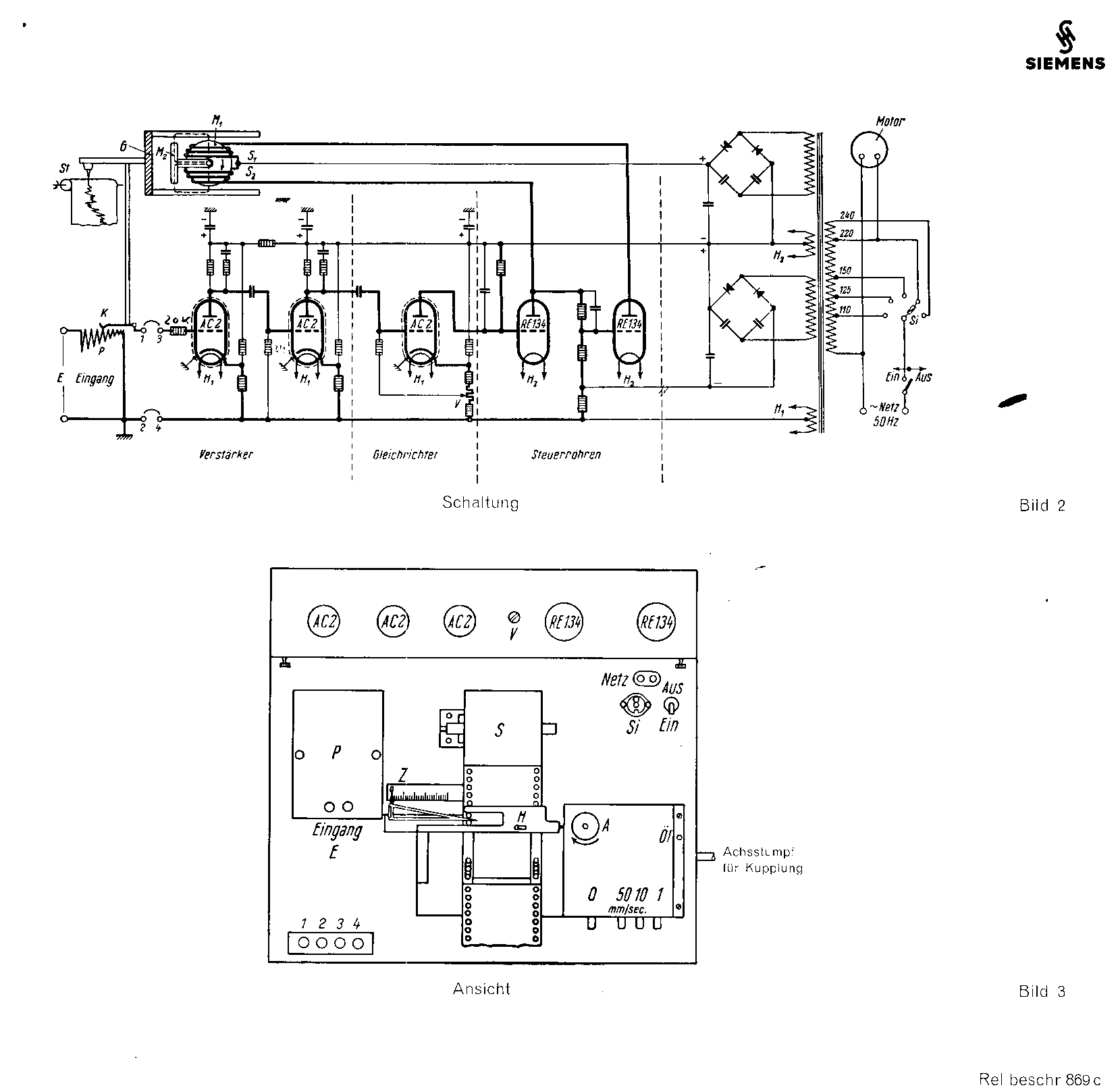
Einrichtung zur log-arthmischen Aufzeichnung von Spannungen
Audio logarithmic signal level printer
Its principle is based on electrical compensation of a signal level. The level compensation is accomplished by means of the appropriate movement of a potentiometer as to control the loop-gain. This mechanical movement is being exploited in such a manner, that the lever-pen is indicating the signal level of attenuation at an prepared paper tape (see the photo above).

The two coils driven by the two RE134 valves is in fact controlling a fork-system. There rotates a disk between the two legs having a constant rotation velocity. When one of the two coils is having a different current flowing the fork-arrangement is being forced to touch the constantly running drum. Resulting in a movement of the fork in such a direction that it will search for balance. Balance is taking place (occurring) when the system potentiometer is having its appropriate position. Is the signal strength too low, the potentiometer is being forced to move towards a higher signal gain. The inverse is happening when the signal level is too high. Hence, the movement of the potentiometer setting is an indication of signal strength. The clever idea was, that the potentiometer module could be changed, as each module responds in a different way. Say, for instance, in a logarithmic or with an 'e' thus a 'ln' response.
Please return to, or proceed with: Manuals
Please go back to, or proceed with: Handbooks papers and product information